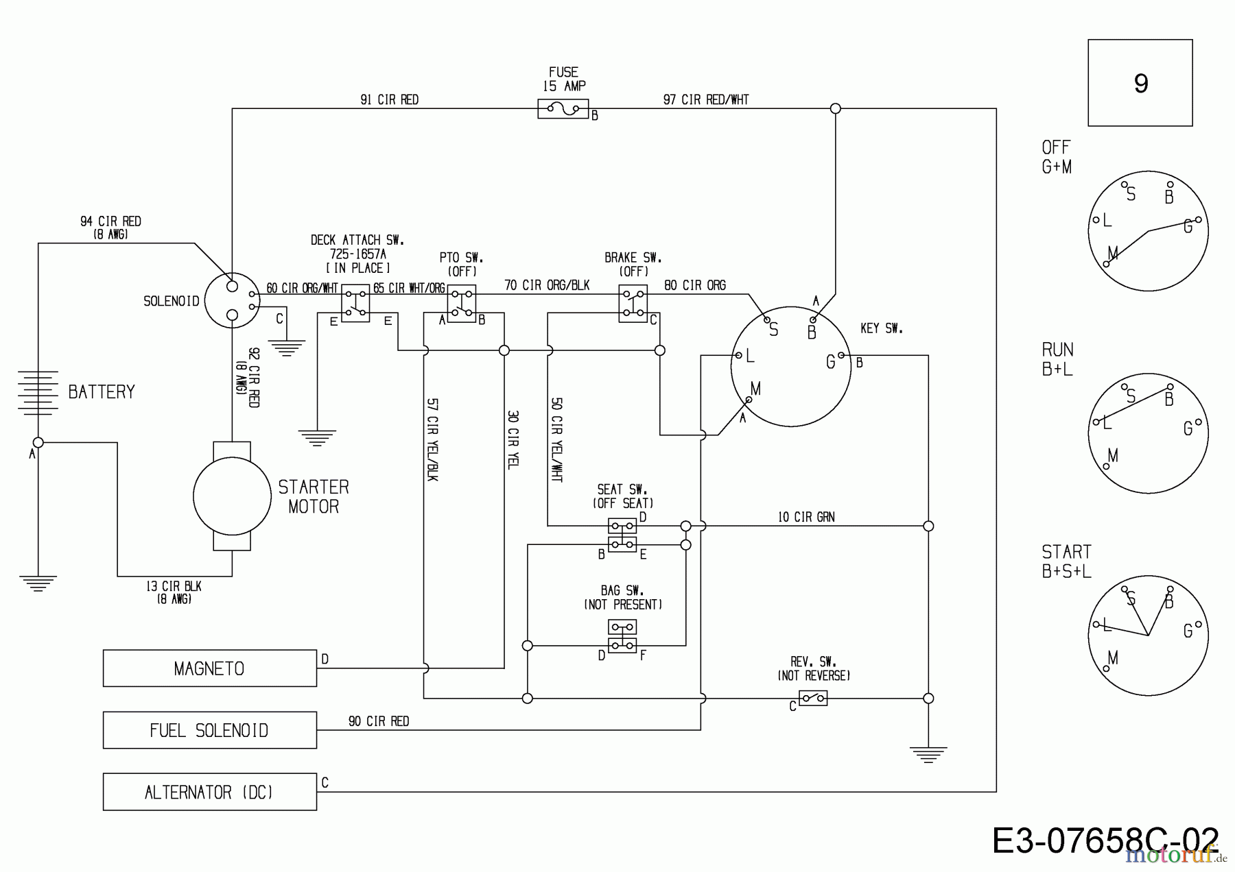
Wolf-Garten Scooter Pro 13B226HD650 (2016) Schaltplan Ersatzteile
Schaltplan 13B226HD650 (2016)

Hier finden Sie die Ersatzteilzeichnung für Wolf-Garten Rasentraktoren Scooter Pro 13B226HD650 (2016) Schaltplan. Wählen Sie das benötigte Ersatzteil aus der Ersatzteilliste Ihres Wolf-Garten Gerätes aus und bestellen Sie einfach online. Viele Wolf-Garten Ersatzteile halten wir ständig in unserem Lager für Sie bereit.
| BildNr | Artikel Nummer | Bezeichnung | |
| 9 | 725-06275 | KABELBAUM:CR12:3POS:SOL:ACDC& | |



