MTD REX-SUPER 56 ESSL 125-3770 (1985) Schaltplan Ersatzteile
Schaltplan 125-3770 (1985)

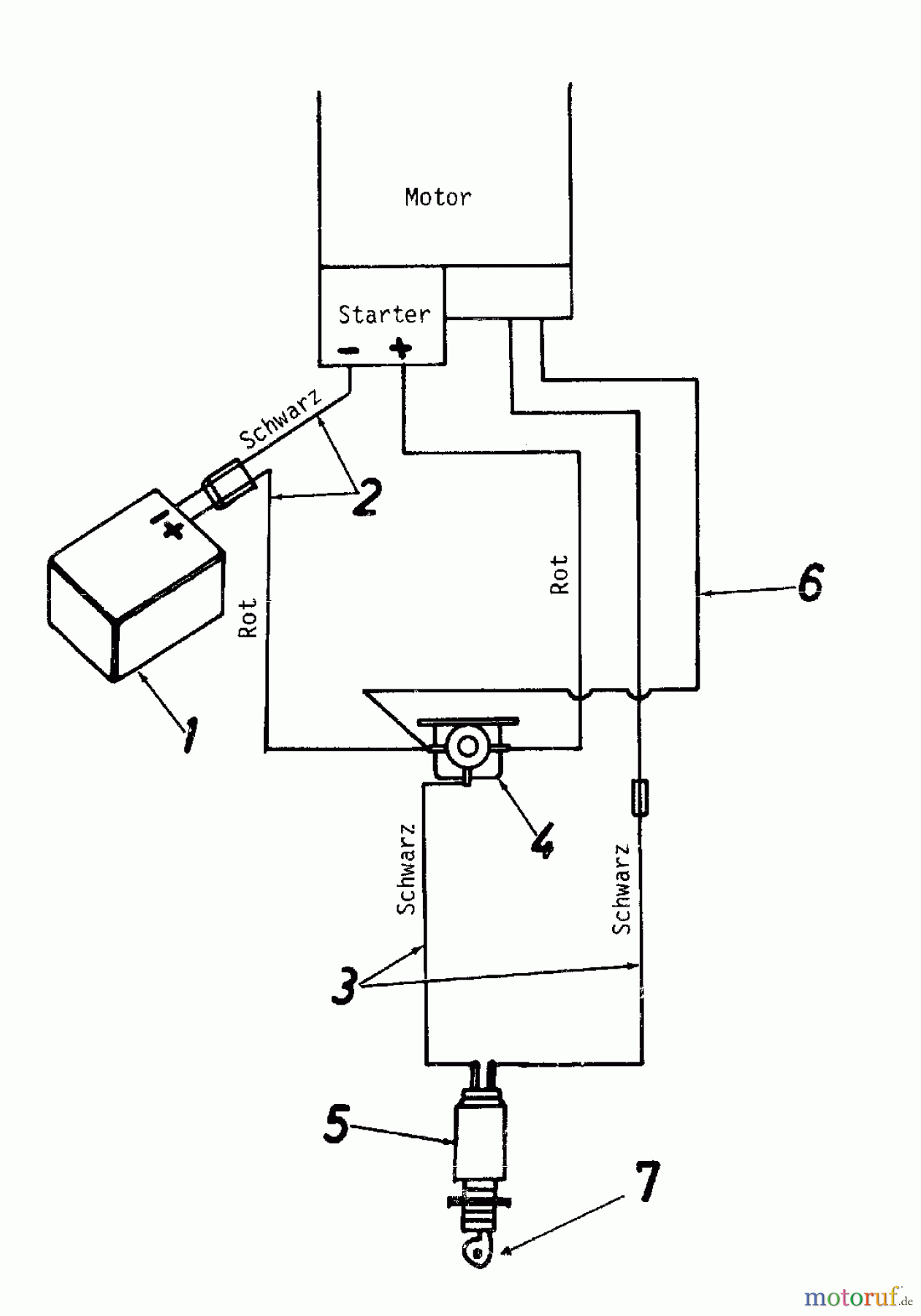
Hier finden Sie die Ersatzteilzeichnung für MTD Motormäher mit Antrieb REX-SUPER 56 ESSL 125-3770 (1985) Schaltplan. Wählen Sie das benötigte Ersatzteil aus der Ersatzteilliste Ihres MTD Gerätes aus und bestellen Sie einfach online. Viele MTD Ersatzteile halten wir ständig in unserem Lager für Sie bereit.
| BildNr | Artikel Nummer | Bezeichnung | |
| 3 | 725-0872 | KABELBAUM | |
| 4 | 725-0874 | MAGNETSCHALTER | |
| 5 | 725-0873 | SCHLÜSSELSCHALTER | |
| 6 | 725-0905 | KABEL | |
| 7 | ![]() | 725-0201 | ZÜNDSCHLÜSSEL |


Qualitätsmanagement
Informieren Sie uns, wenn Sie einen Fehler gefunden haben.


