DEWALT Generatoren GENERATOR DXGNP853E Ersatzteile
DXGNP853E GENERATOR

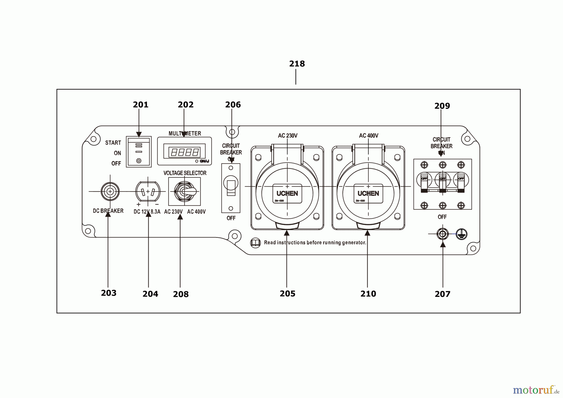
Hier finden Sie die Ersatzteilzeichnung für DEWALT Benzin Produkte Generatoren GENERATOR DXGNP853E Seite 3. Wählen Sie das benötigte Ersatzteil aus der Ersatzteilliste Ihres DEWALT Gerätes aus und bestellen Sie einfach online. Viele DEWALT Ersatzteile halten wir ständig in unserem Lager für Sie bereit.
| BildNr | Artikel Nummer | Bezeichnung | |
| 201 | SB-G3591G0103000 | SCHALTER | |
| 202 | SB-G9452G1302000 | BILDSCHIRM | |
| 203 | SB-G3595G0101000 | SICHERUNG | |
| 204 | SB-G3573G0106000 | AUSGANG | |
| 205 | SB-G3573G0101000 | AUSGANG | |
| 206 | SB-G3594G3503000 | RELAIS | |
| 207 | SB-G1522G3401000 | BODEN | |
| 208 | SB-G3591G0105000 | REGLER | |
| 209 | SB-G3594G3504000 | RELAIS | |
| 210 | SB-G3573G0101000 | AUSGANG | |
| 218 | SB-G3570G3516H20 | ARMATURBRETT | |


Qualitätsmanagement
Informieren Sie uns, wenn Sie einen Fehler gefunden haben.

