DEWALT KOMBI-SÄGEN KAPP. UND GEHRUNGSSAGE DW743 Ersatzteile
DW743 KAPP. UND GEHRUNGSSAGE

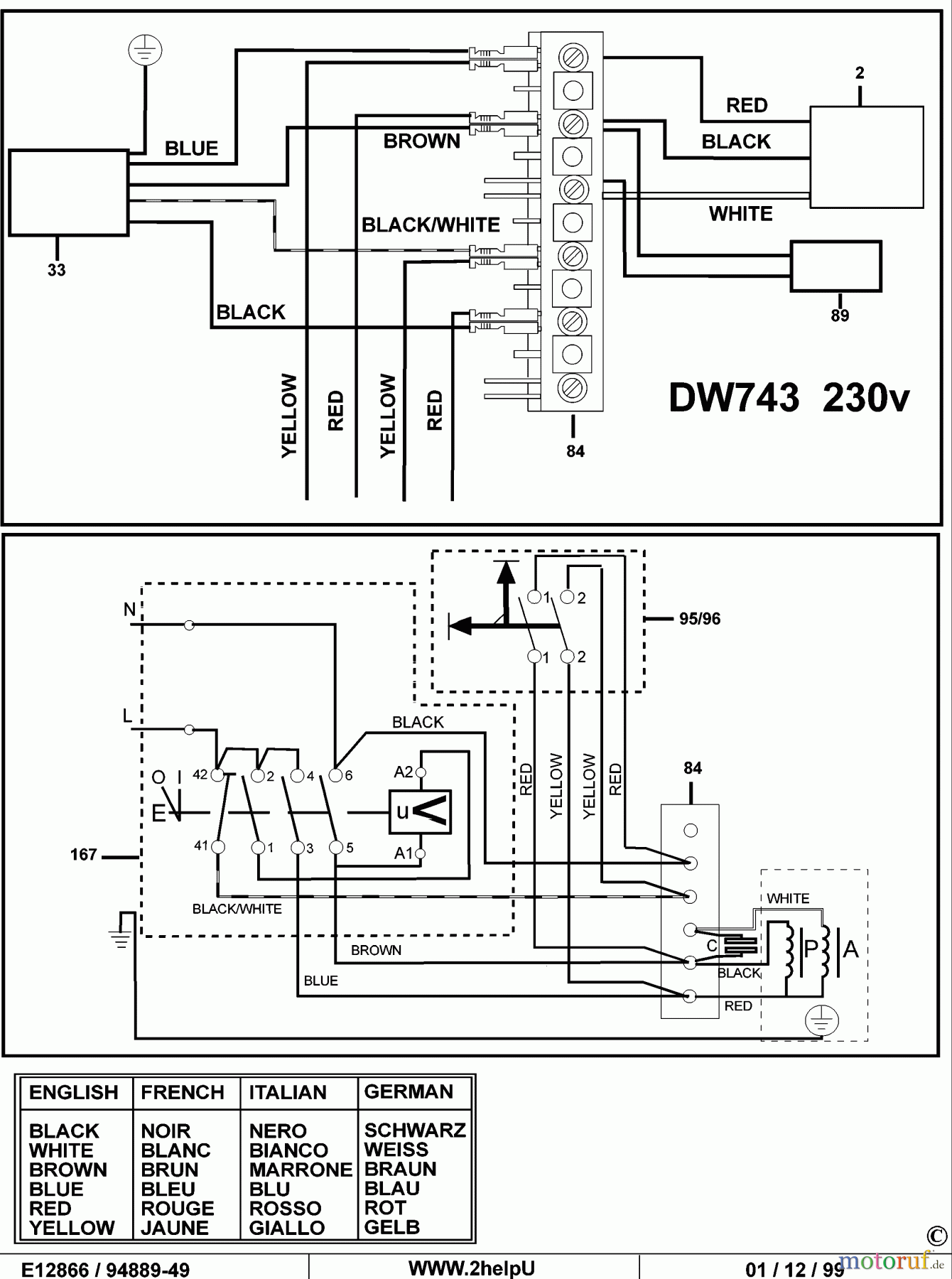
Hier finden Sie die Ersatzteilzeichnung für DEWALT HOLZARBEITEN KOMBI-SÄGEN KAPP. UND GEHRUNGSSAGE DW743 Seite 3. Wählen Sie das benötigte Ersatzteil aus der Ersatzteilliste Ihres DEWALT Gerätes aus und bestellen Sie einfach online. Viele DEWALT Ersatzteile halten wir ständig in unserem Lager für Sie bereit.
| BildNr | Artikel Nummer | Bezeichnung | |
| 2 | SB-867311-09 | STATOR 115V | |
| 33 | SB-868179-00 | MOTORKABEL | |
| 84 | SB-942508-00 | ANSCHLUSSBLOCK | |


Qualitätsmanagement
Informieren Sie uns, wenn Sie einen Fehler gefunden haben.

