DEWALT Bohrhämmer SDS-PLUS DREHHAMMER D25404K Ersatzteile
D25404K DREHHAMMER

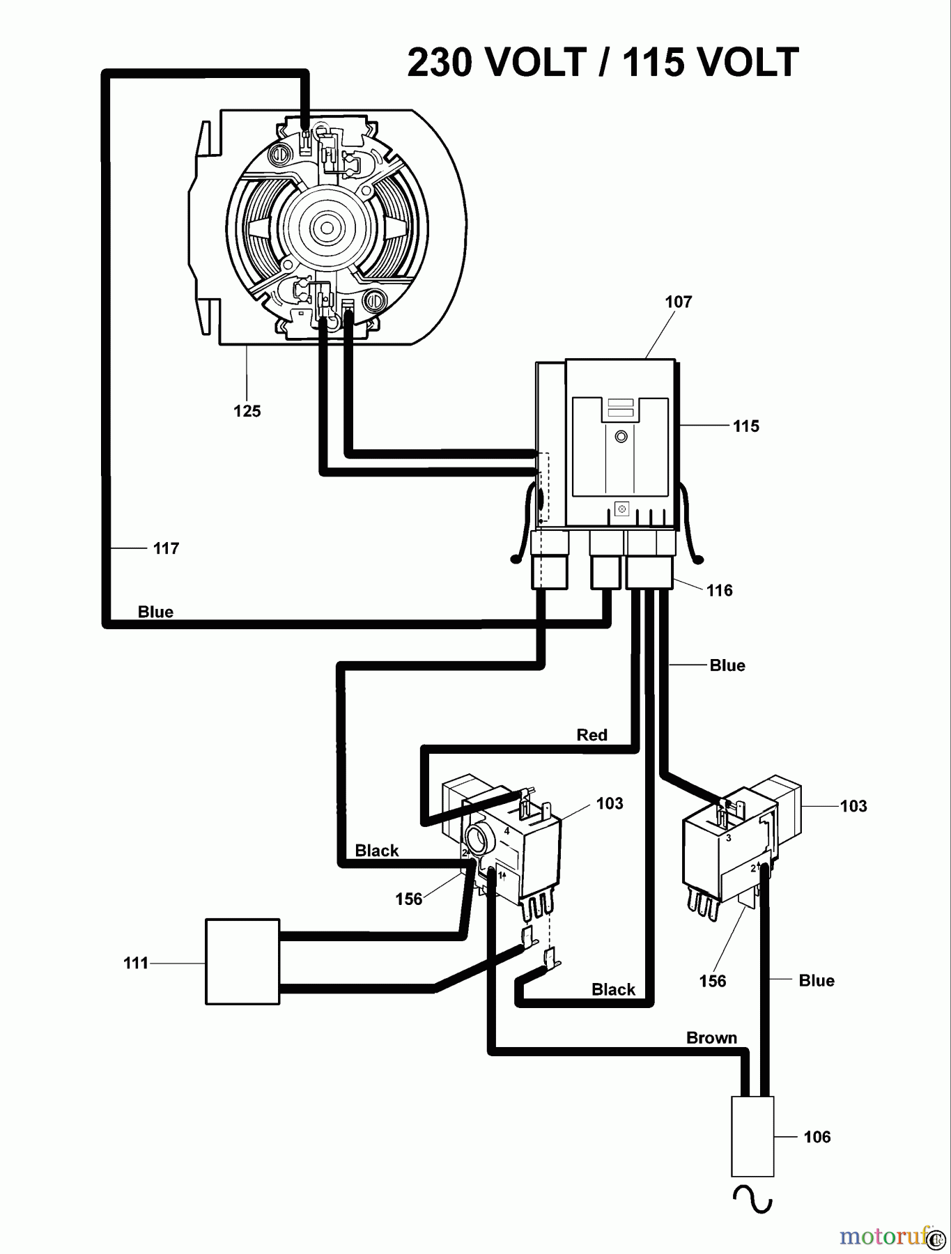
Hier finden Sie die Ersatzteilzeichnung für DEWALT Bohrhämmer Bohrhämmer SDS-PLUS DREHHAMMER D25404K Seite 1. Wählen Sie das benötigte Ersatzteil aus der Ersatzteilliste Ihres DEWALT Gerätes aus und bestellen Sie einfach online. Viele DEWALT Ersatzteile halten wir ständig in unserem Lager für Sie bereit.
| BildNr | Artikel Nummer | Bezeichnung | |
| 103 | SB-000000-00 | NICHT MEHR LIEFERBAR | |
| 106 | SB-329471-09 | KABELSATZ | |
| 107 | SB-328649-20 | ELECTRONIC 230V | |
| 111 | SB-000000-00 | NICHT MEHR LIEFERBAR | |
| 115 | SB-329845-00 | HALTER | |
| 116 | SB-329777-00 | LITZE ZSB | |
| 117 | SB-329776-00 | LITZE ZSB | |
| 125 | SB-000000-00 | NICHT MEHR LIEFERBAR | |


Qualitätsmanagement
Informieren Sie uns, wenn Sie einen Fehler gefunden haben.

