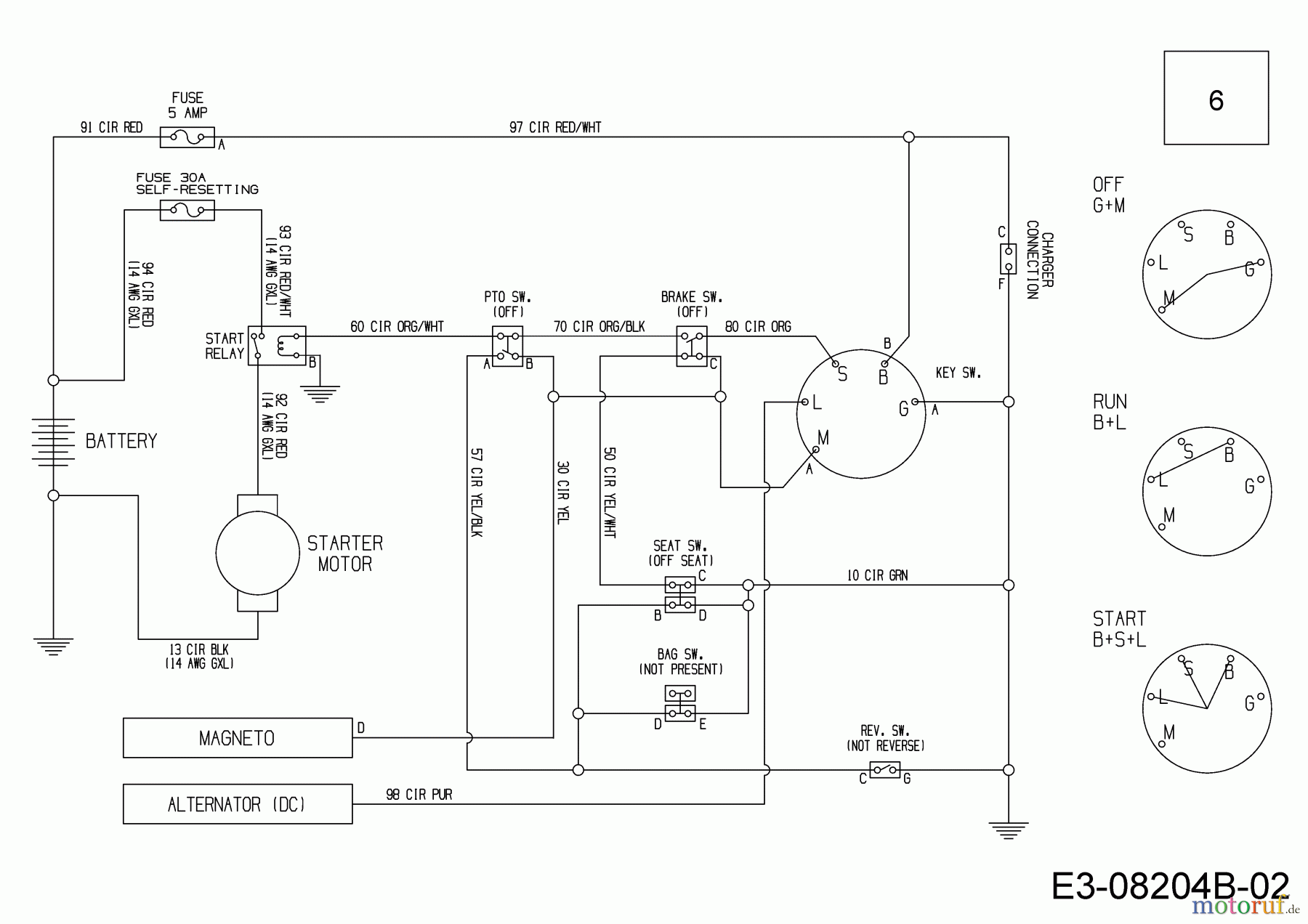
Wolf-Garten Scooter Mini / RDE 60 M 13A326SC650F (2016) Schaltplan Ersatzteile
Schaltplan 13A326SC650F (2016)

Hier finden Sie die Ersatzteilzeichnung für Wolf-Garten Rasentraktoren Scooter Mini / RDE 60 M 13A326SC650F (2016) Schaltplan. Wählen Sie das benötigte Ersatzteil aus der Ersatzteilliste Ihres Wolf-Garten Gerätes aus und bestellen Sie einfach online. Viele Wolf-Garten Ersatzteile halten wir ständig in unserem Lager für Sie bereit.
| BildNr | Artikel Nummer | Bezeichnung | |
| 6 | 725-06045A | KABELBAUM:HECKMOTOR:ELEC BAG | |


Qualitätsmanagement
Informieren Sie uns, wenn Sie einen Fehler gefunden haben.

