Toro 20650 - Carefree Recycler Electric Mower, E36, 1998 (89000001-89999999) ELECTRICAL WIRING DIAGRAM AND SIDE DISCHARGE CHUTE Ersatzteile
ELECTRICAL WIRING DIAGRAM AND SIDE DISCHARGE CHUTE 20650 - Toro Carefree Recycler Electric Mower, E36, 1998 (89000001-89999999)

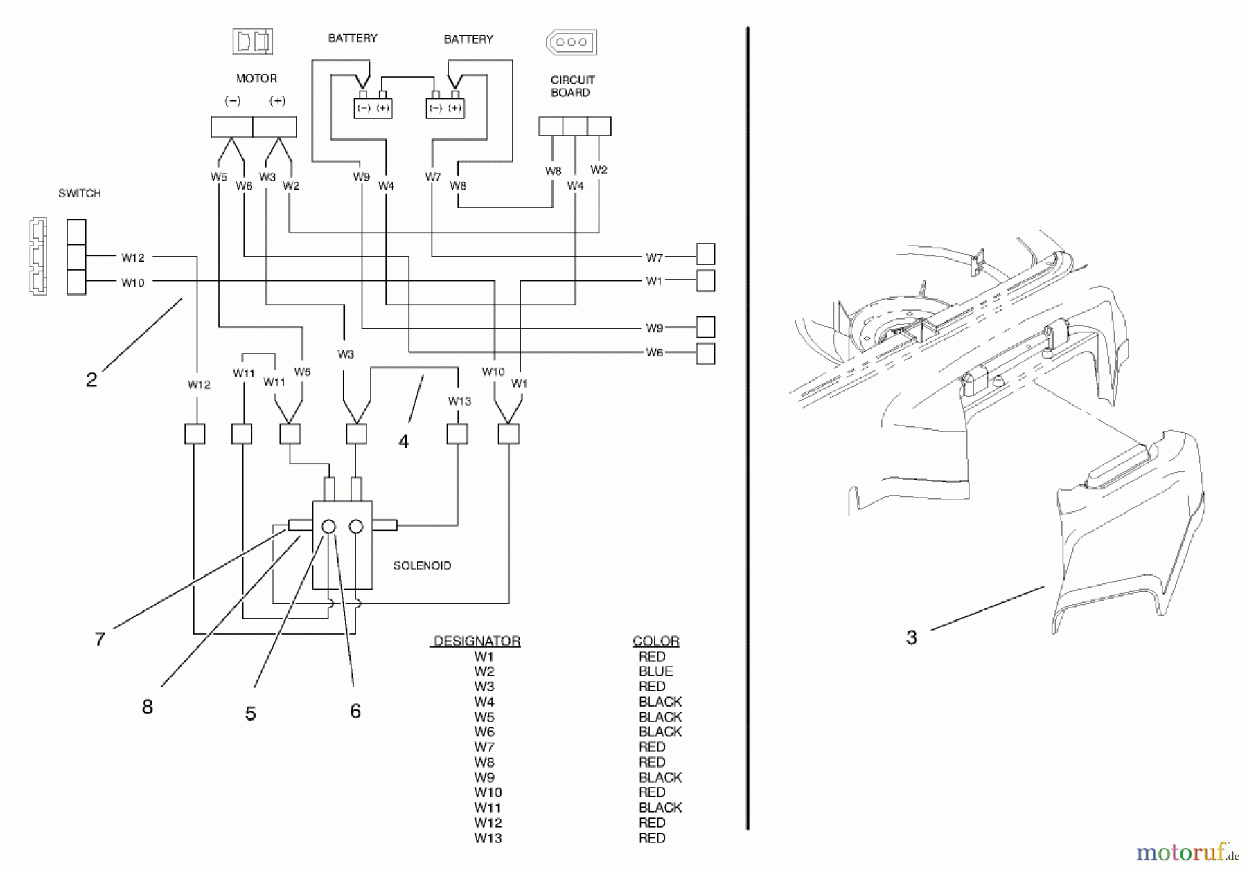
Hier finden Sie die Ersatzteilzeichnung für Toro Neu Mowers, Electric 20650 - Toro Carefree Recycler Electric Mower, E36, 1998 (89000001-89999999) ELECTRICAL WIRING DIAGRAM AND SIDE DISCHARGE CHUTE. Wählen Sie das benötigte Ersatzteil aus der Ersatzteilliste Ihres Toro Gerätes aus und bestellen Sie einfach online. Viele Toro Ersatzteile halten wir ständig in unserem Lager für Sie bereit.
| BildNr | Artikel Nummer | Bezeichnung | |
| 1 | TR95-5158 | KABELKLEMME | |
| 2 | TR95-5048 | DISCONTINUED | |
| 3 | TR93-3963 | CHUTE - SIDE | |
| 4 | TR95-3254 | HARNESS-WIRE JUMPER | |
| 5 | TR3219-27 | DISCONTINUED | |
| 6 | TR3253-25 | Federring | |
| 7 | TR3220-2 | Mutter | |
| 8 | TR3253-4 | Federring | |
| 9 | TR95-5159 | DISCONTINUED | |


Qualitätsmanagement
Informieren Sie uns, wenn Sie einen Fehler gefunden haben.

