Toro 20648 - Carefree Electric WPM, 24 VDC, 1998 (89000001-89999999) ELECTRICAL WIRE DIAGRAM AND SIDE DESCHARGE CHUTE Ersatzteile
ELECTRICAL WIRE DIAGRAM AND SIDE DESCHARGE CHUTE 20648 - Toro Carefree Electric WPM, 24 VDC, 1998 (89000001-89999999)

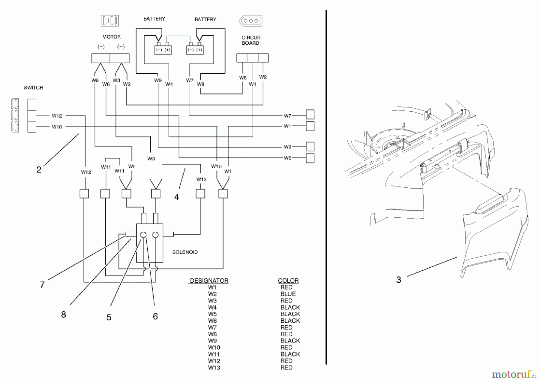
Hier finden Sie die Ersatzteilzeichnung für Toro Neu Mowers, Electric 20648 - Toro Carefree Electric WPM, 24 VDC, 1998 (89000001-89999999) ELECTRICAL WIRE DIAGRAM AND SIDE DESCHARGE CHUTE. Wählen Sie das benötigte Ersatzteil aus der Ersatzteilliste Ihres Toro Gerätes aus und bestellen Sie einfach online. Viele Toro Ersatzteile halten wir ständig in unserem Lager für Sie bereit.
| BildNr | Artikel Nummer | Bezeichnung | |
| 1 | TR95-5158 | KABELKLEMME | |
| 2 | TR95-5048 | DISCONTINUED | |
| 3 | TR93-3963 | CHUTE - SIDE | |
| 4 | TR95-3254 | HARNESS-WIRE JUMPER | |
| 5 | TR3219-27 | DISCONTINUED | |
| 6 | TR3253-25 | Federring | |
| 7 | TR3220-2 | Mutter | |
| 8 | TR3253-4 | Federring | |
| 9 | TR95-5159 | DISCONTINUED | |



