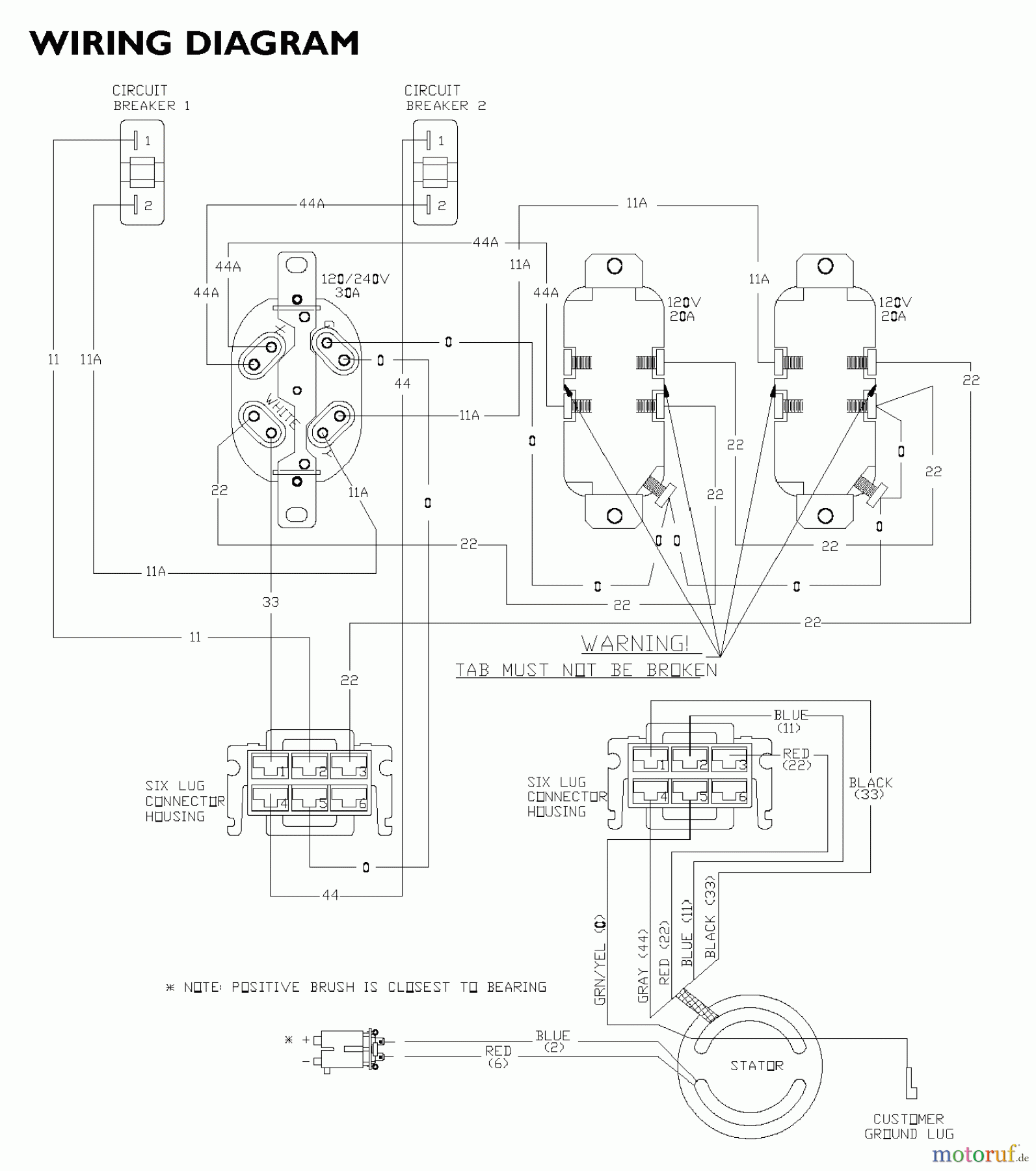
Snapper G56000 (030215-1) - 5600 Watt Generator, 10 HP WIRING DIAGRAM Ersatzteile
WIRING DIAGRAM G56000 (030215-1) - Snapper 5600 Watt Generator, 10 HP

Hier finden Sie die Ersatzteilzeichnung für Snapper Sonstiges G56000 (030215-1) - Snapper 5600 Watt Generator, 10 HP WIRING DIAGRAM. Wählen Sie das benötigte Ersatzteil aus der Ersatzteilliste Ihres Snapper Gerätes aus und bestellen Sie einfach online. Viele Snapper Ersatzteile halten wir ständig in unserem Lager für Sie bereit.
| BildNr | Artikel Nummer | Bezeichnung | |
| 1 | Briggs and Stratton | ||


Qualitätsmanagement
Informieren Sie uns, wenn Sie einen Fehler gefunden haben.

