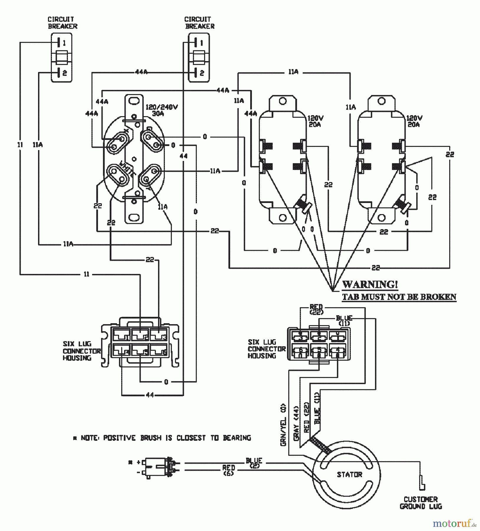
Snapper G55000 (1668-0) - 5500 Watt Generator, 10 HP GENERATOR WIRING DIAGRAM Ersatzteile
GENERATOR WIRING DIAGRAM G55000 (1668-0) - Snapper 5500 Watt Generator, 10 HP

Hier finden Sie die Ersatzteilzeichnung für Snapper Sonstiges G55000 (1668-0) - Snapper 5500 Watt Generator, 10 HP GENERATOR WIRING DIAGRAM. Wählen Sie das benötigte Ersatzteil aus der Ersatzteilliste Ihres Snapper Gerätes aus und bestellen Sie einfach online. Viele Snapper Ersatzteile halten wir ständig in unserem Lager für Sie bereit.
| BildNr | Artikel Nummer | Bezeichnung | |
| -- | BSN.A. | ||



