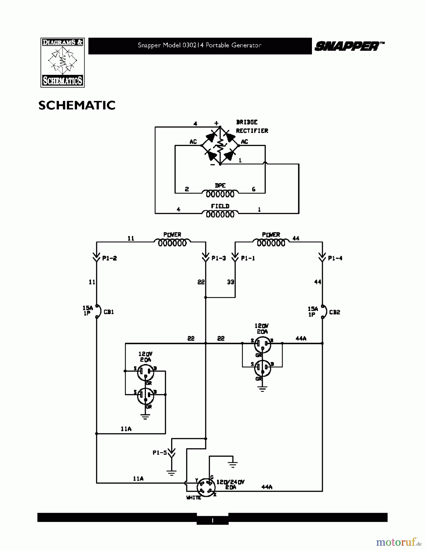
Snapper G35000 (030214) - 3500 Watt Generator, 6.5 HP WIRING SCHEMATIC Ersatzteile
WIRING SCHEMATIC G35000 (030214) - Snapper 3500 Watt Generator, 6.5 HP

Hier finden Sie die Ersatzteilzeichnung für Snapper Sonstiges G35000 (030214) - Snapper 3500 Watt Generator, 6.5 HP WIRING SCHEMATIC. Wählen Sie das benötigte Ersatzteil aus der Ersatzteilliste Ihres Snapper Gerätes aus und bestellen Sie einfach online. Viele Snapper Ersatzteile halten wir ständig in unserem Lager für Sie bereit.
| BildNr | Artikel Nummer | Bezeichnung | |
| Briggs and Stratton | |||


Qualitätsmanagement
Informieren Sie uns, wenn Sie einen Fehler gefunden haben.

