Snapper YZ20484BVE - 48" Zero-Turn Mower, 18 HP, ZTR Yard Cruiser, Series 4 Wiring Schematics Ersatzteile
Wiring Schematics YZ20484BVE - Snapper 48" Zero-Turn Mower, 18 HP, ZTR Yard Cruiser, Series 4

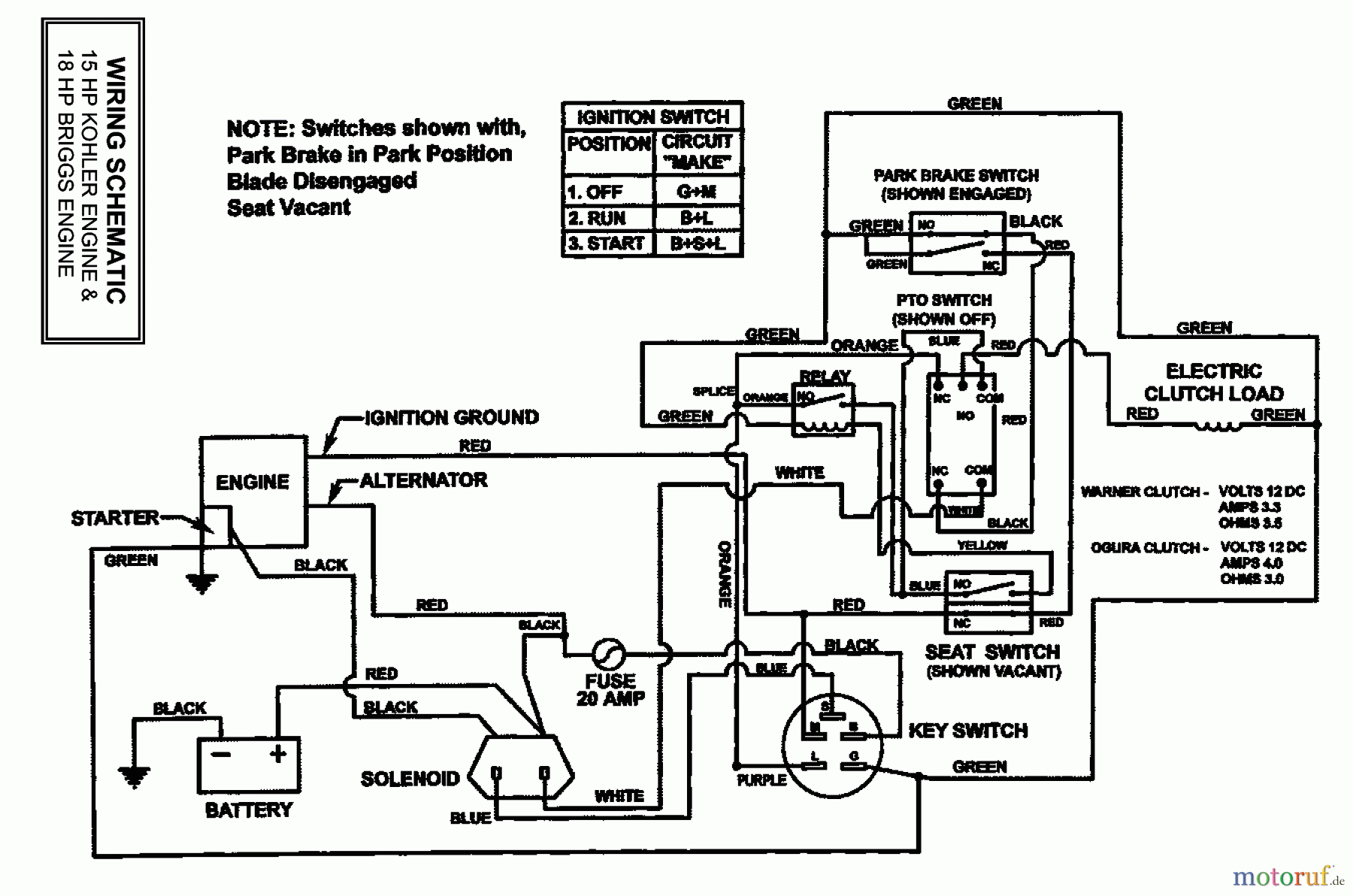
Hier finden Sie die Ersatzteilzeichnung für Snapper Nullwendekreismäher, Zero-Turn YZ20484BVE - Snapper 48" Zero-Turn Mower, 18 HP, ZTR Yard Cruiser, Series 4 Wiring Schematics. Wählen Sie das benötigte Ersatzteil aus der Ersatzteilliste Ihres Snapper Gerätes aus und bestellen Sie einfach online. Viele Snapper Ersatzteile halten wir ständig in unserem Lager für Sie bereit.
| BildNr | Artikel Nummer | Bezeichnung | |
| * | Briggs and Stratton | ||



