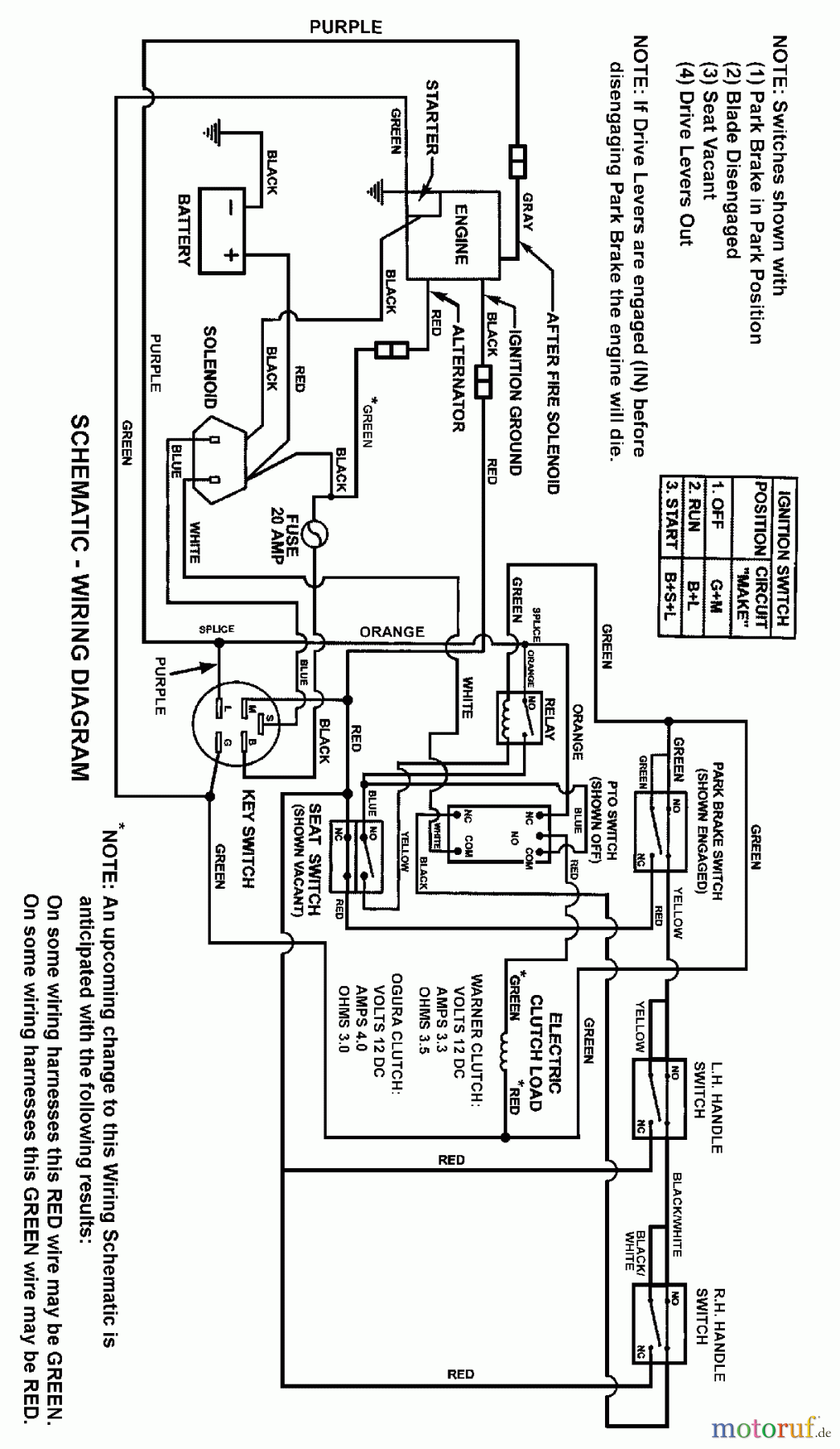
Snapper SZT18386BVE (85680) - 38" Zero-Turn Mower, 18 HP, Twin Stick, ZTR Series 6 WIRING SCHEMATIC Ersatzteile
WIRING SCHEMATIC SZT18386BVE (85680) - Snapper 38" Zero-Turn Mower, 18 HP, Twin Stick, ZTR Series 6

Hier finden Sie die Ersatzteilzeichnung für Snapper Nullwendekreismäher, Zero-Turn SZT18386BVE (85680) - Snapper 38" Zero-Turn Mower, 18 HP, Twin Stick, ZTR Series 6 WIRING SCHEMATIC. Wählen Sie das benötigte Ersatzteil aus der Ersatzteilliste Ihres Snapper Gerätes aus und bestellen Sie einfach online. Viele Snapper Ersatzteile halten wir ständig in unserem Lager für Sie bereit.
| BildNr | Artikel Nummer | Bezeichnung | |
| Briggs and Stratton | |||


Qualitätsmanagement
Informieren Sie uns, wenn Sie einen Fehler gefunden haben.

