Snapper 400ZB2448 (5901275) 48" Zero-Turn Mower, 24 HP, ZTR 400Z Series Wiring Schematic - 400Z Series S/N: 2016499707 & Above Ersatzteile
Wiring Schematic - 400Z Series S/N: 2016499707 & Above 400ZB2448 (5901275) Snapper 48" Zero-Turn Mower, 24 HP, ZTR 400Z Series

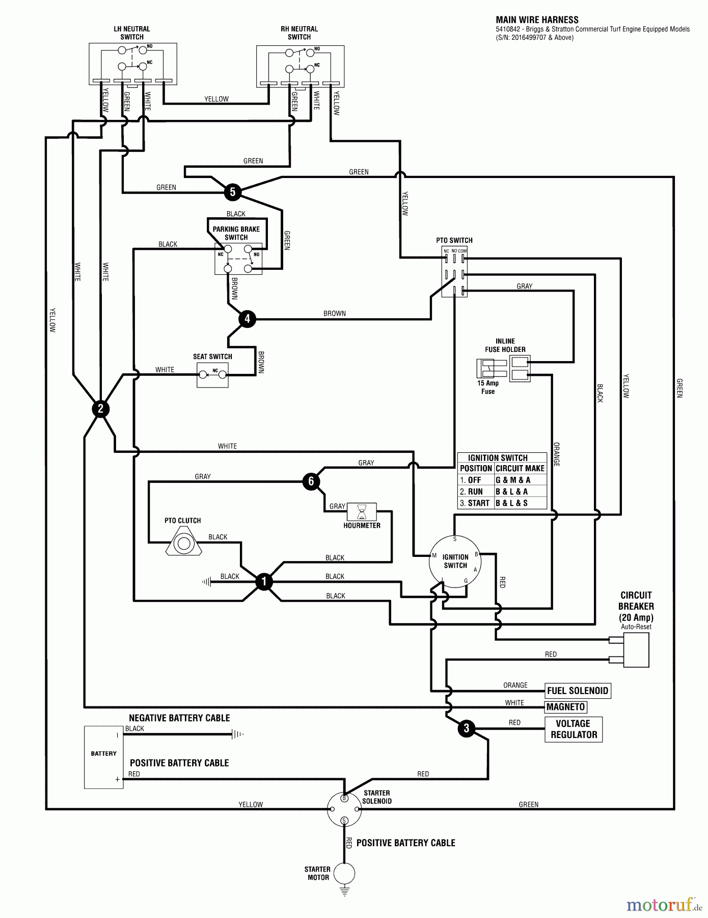
Hier finden Sie die Ersatzteilzeichnung für Snapper Nullwendekreismäher, Zero-Turn 400ZB2448 (5901275) Snapper 48" Zero-Turn Mower, 24 HP, ZTR 400Z Series Wiring Schematic - 400Z Series S/N: 2016499707 & Above. Wählen Sie das benötigte Ersatzteil aus der Ersatzteilliste Ihres Snapper Gerätes aus und bestellen Sie einfach online. Viele Snapper Ersatzteile halten wir ständig in unserem Lager für Sie bereit.
| BildNr | Artikel Nummer | Bezeichnung | |
| 1 | BS5410842 | ||


Qualitätsmanagement
Informieren Sie uns, wenn Sie einen Fehler gefunden haben.

