Snapper 331415BVE - 33" Rear-Engine Rider, Series 15 Wiring Schematic For 14HP Briggs Ersatzteile
Wiring Schematic For 14HP Briggs 331415BVE - Snapper 33" Rear-Engine Rider, Series 15

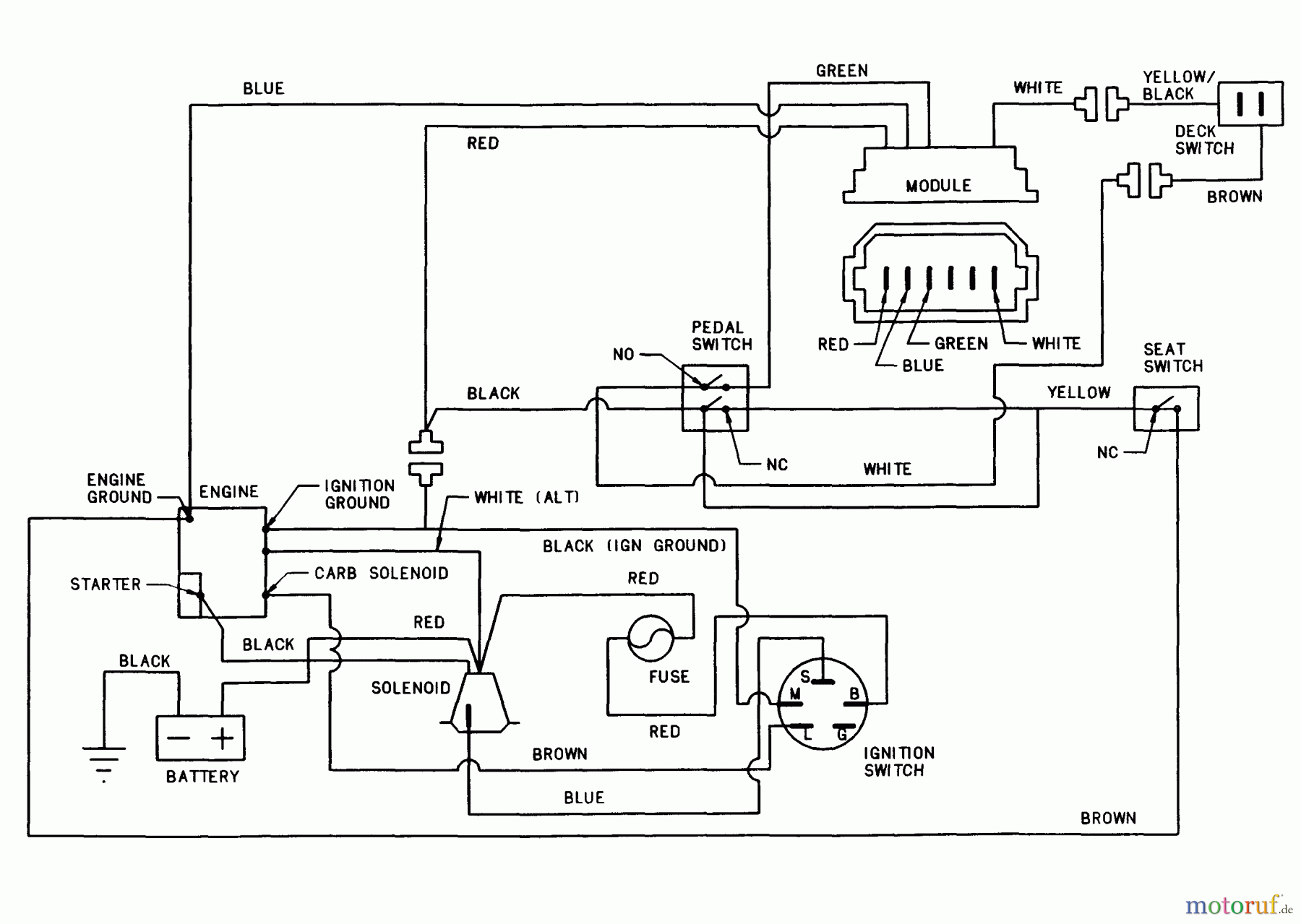
Hier finden Sie die Ersatzteilzeichnung für Snapper Reitermäher 331415BVE - Snapper 33" Rear-Engine Rider, Series 15 Wiring Schematic For 14HP Briggs. Wählen Sie das benötigte Ersatzteil aus der Ersatzteilliste Ihres Snapper Gerätes aus und bestellen Sie einfach online. Viele Snapper Ersatzteile halten wir ständig in unserem Lager für Sie bereit.


Qualitätsmanagement
Informieren Sie uns, wenn Sie einen Fehler gefunden haben.

