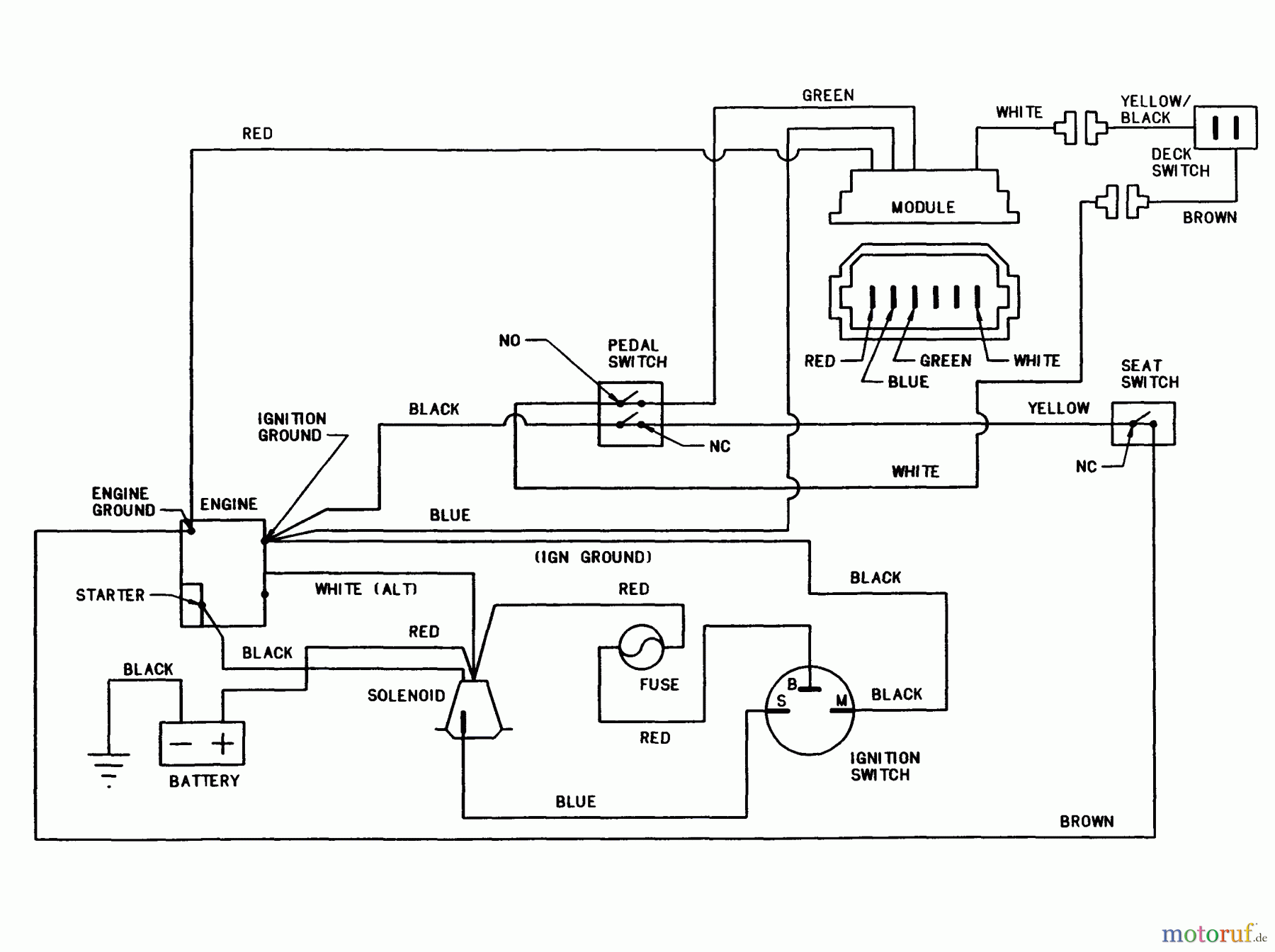
Snapper 280915BE - 28" Rear-Engine Rider, Series 15 Wiring Schematic For 9, 10, 12 And 16HP Briggs Ersatzteile
Wiring Schematic For 9, 10, 12 And 16HP Briggs 280915BE - Snapper 28" Rear-Engine Rider, Series 15

Hier finden Sie die Ersatzteilzeichnung für Snapper Reitermäher 280915BE - Snapper 28" Rear-Engine Rider, Series 15 Wiring Schematic For 9, 10, 12 And 16HP Briggs. Wählen Sie das benötigte Ersatzteil aus der Ersatzteilliste Ihres Snapper Gerätes aus und bestellen Sie einfach online. Viele Snapper Ersatzteile halten wir ständig in unserem Lager für Sie bereit.


Qualitätsmanagement
Informieren Sie uns, wenn Sie einen Fehler gefunden haben.

