Snapper LT180H33IBV - 33" Lawn Tractor, 18 HP, Hydro Drive, Series I ELECTRICAL SCHEMATIC (18 H.P. Series I) Ersatzteile
ELECTRICAL SCHEMATIC (18 H.P. Series I) LT180H33IBV - Snapper 33" Lawn Tractor, 18 HP, Hydro Drive, Series I

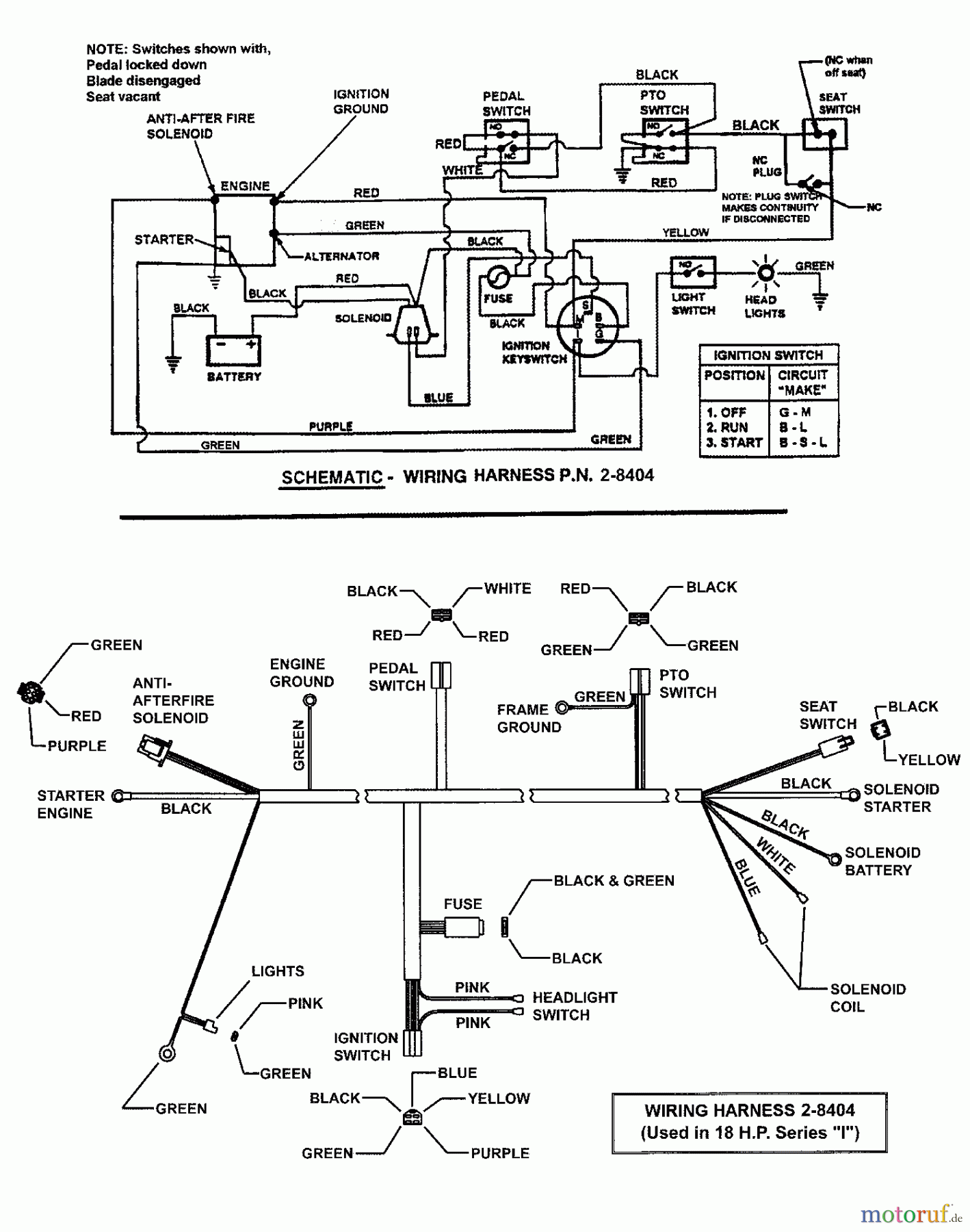
Hier finden Sie die Ersatzteilzeichnung für Snapper Rasen- und Gartentraktoren LT180H33IBV - Snapper 33" Lawn Tractor, 18 HP, Hydro Drive, Series I ELECTRICAL SCHEMATIC (18 H.P. Series I). Wählen Sie das benötigte Ersatzteil aus der Ersatzteilliste Ihres Snapper Gerätes aus und bestellen Sie einfach online. Viele Snapper Ersatzteile halten wir ständig in unserem Lager für Sie bereit.
| BildNr | Artikel Nummer | Bezeichnung | |
| BS7028404 | |||


Qualitätsmanagement
Informieren Sie uns, wenn Sie einen Fehler gefunden haben.

