Snapper LT145H38FBV (84356) - 38" Lawn Tractor, 14.5 HP, Hydro Drive, Series F Electrical - Briggs & Stratton Engines Ersatzteile
Electrical - Briggs & Stratton Engines LT145H38FBV (84356) - Snapper 38" Lawn Tractor, 14.5 HP, Hydro Drive, Series F

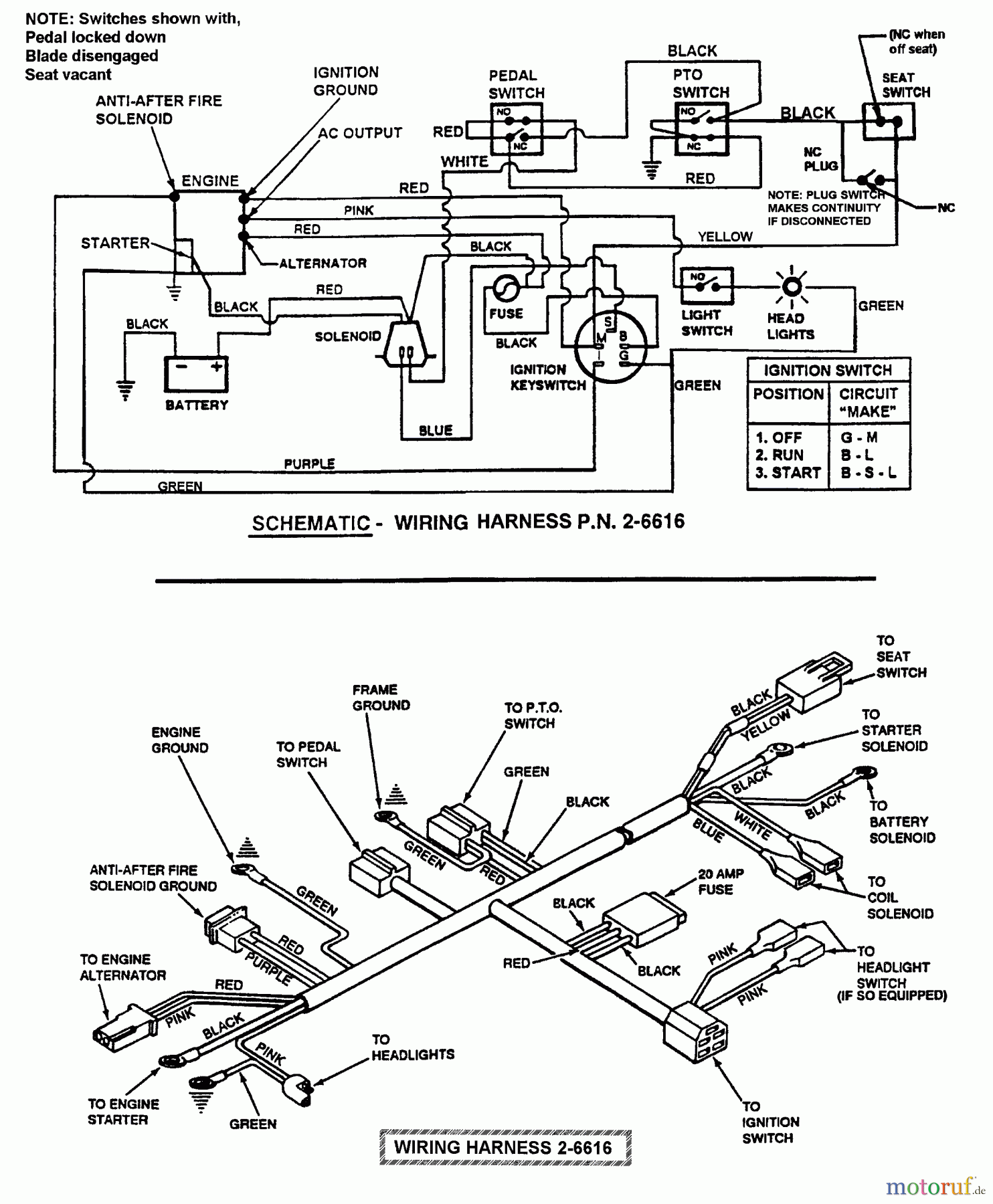
Hier finden Sie die Ersatzteilzeichnung für Snapper Rasen- und Gartentraktoren LT145H38FBV (84356) - Snapper 38" Lawn Tractor, 14.5 HP, Hydro Drive, Series F Electrical - Briggs & Stratton Engines. Wählen Sie das benötigte Ersatzteil aus der Ersatzteilliste Ihres Snapper Gerätes aus und bestellen Sie einfach online. Viele Snapper Ersatzteile halten wir ständig in unserem Lager für Sie bereit.
| BildNr | Artikel Nummer | Bezeichnung | |
| 26616 | BS7026616 | ||


Qualitätsmanagement
Informieren Sie uns, wenn Sie einen Fehler gefunden haben.

