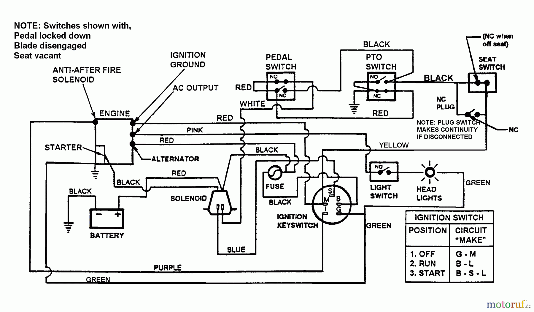
Snapper 7060947 - Bag N-Wagon, 30 Bushel LT140H38ABV (80561) 38" 14 HP Hydro Drive Tractor Series A Wiring Harness - Schematic Ersatzteile
Wiring Harness - Schematic LT140H38ABV (80561) 38" 14 HP Hydro Drive Tractor Series A

Hier finden Sie die Ersatzteilzeichnung für Snapper Zubehör. Rasenmäher 7060947 - Snapper Bag N-Wagon, 30 Bushel LT140H38ABV (80561) 38" 14 HP Hydro Drive Tractor Series A Wiring Harness - Schematic. Wählen Sie das benötigte Ersatzteil aus der Ersatzteilliste Ihres Snapper Gerätes aus und bestellen Sie einfach online. Viele Snapper Ersatzteile halten wir ständig in unserem Lager für Sie bereit.
| BildNr | Artikel Nummer | Bezeichnung | |
| BS7026616 | |||


Qualitätsmanagement
Informieren Sie uns, wenn Sie einen Fehler gefunden haben.

