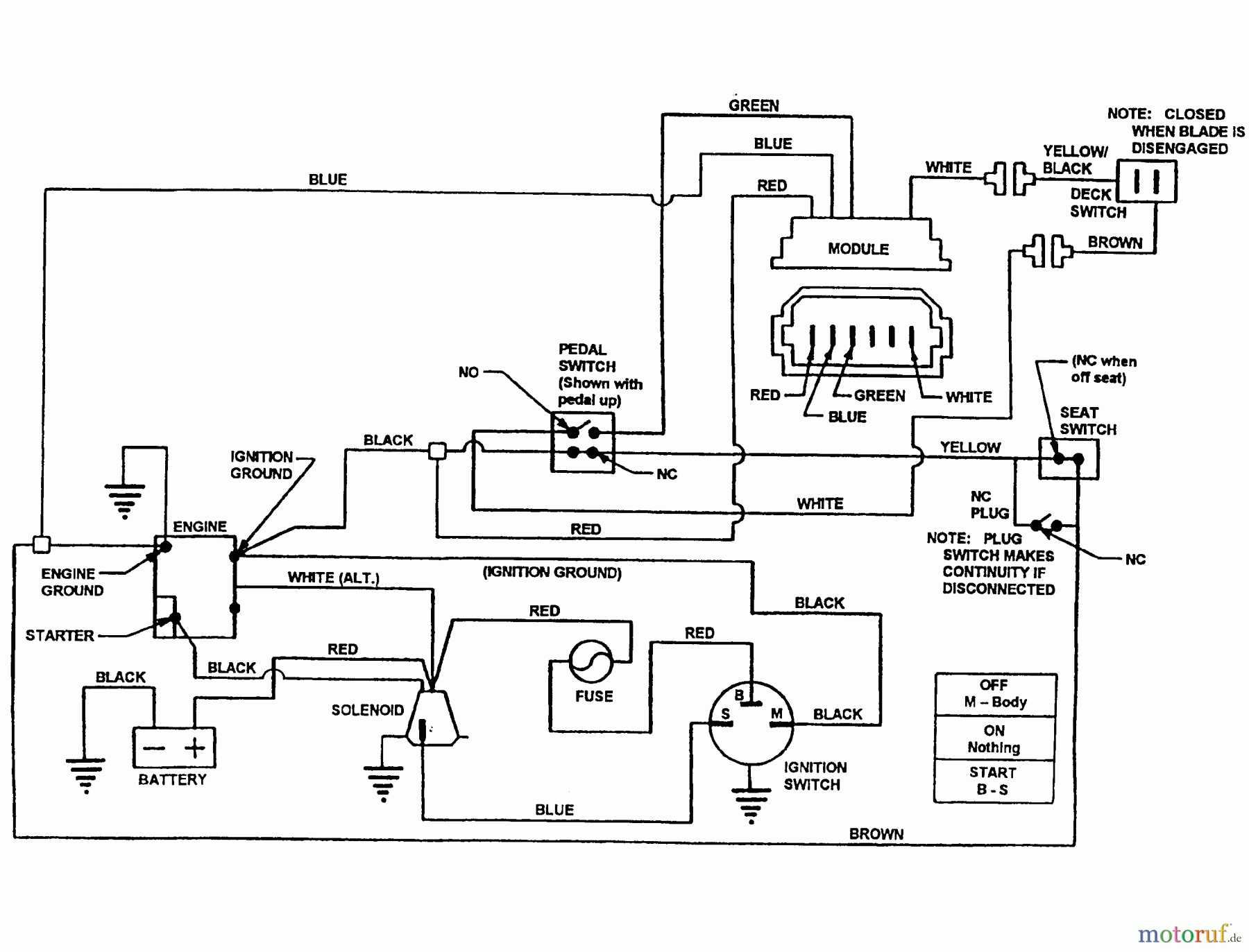
Snapper 7060947 - Bag N-Wagon, 30 Bushel E281320BE 28" 13 HP Rear Engine Rider European Series 20 Wiring Schematics (B&S) Ersatzteile
Wiring Schematics (B&S) E281320BE 28" 13 HP Rear Engine Rider European Series 20

Hier finden Sie die Ersatzteilzeichnung für Snapper Zubehör. Rasenmäher 7060947 - Snapper Bag N-Wagon, 30 Bushel E281320BE 28" 13 HP Rear Engine Rider European Series 20 Wiring Schematics (B&S). Wählen Sie das benötigte Ersatzteil aus der Ersatzteilliste Ihres Snapper Gerätes aus und bestellen Sie einfach online. Viele Snapper Ersatzteile halten wir ständig in unserem Lager für Sie bereit.
| BildNr | Artikel Nummer | Bezeichnung | |
| Briggs and Stratton | |||



