Husqvarna GT 200 (954002012A) - Garden Tractor (1995-06 & After) Schematic Ersatzteile
Schematic GT 200 (954002012A) - Husqvarna Garden Tractor (1995-06 & After)

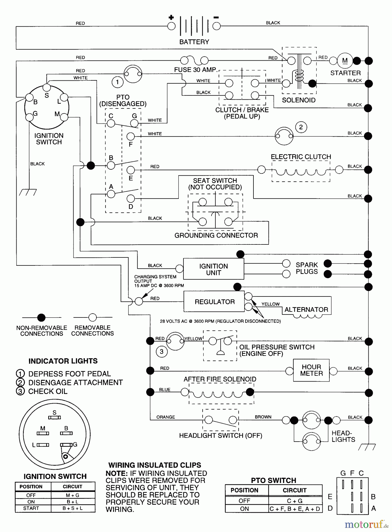
Hier finden Sie die Ersatzteilzeichnung für Husqvarna Rasen und Garten Traktoren GT 200 (954002012A) - Husqvarna Garden Tractor (1995-06 & After) Schematic. Wählen Sie das benötigte Ersatzteil aus der Ersatzteilliste Ihres Husqvarna Gerätes aus und bestellen Sie einfach online. Viele Husqvarna Ersatzteile halten wir ständig in unserem Lager für Sie bereit.


Qualitätsmanagement
Informieren Sie uns, wenn Sie einen Fehler gefunden haben.

